S/V 70 -Centrál
- Autor
- Zpráva
-
Offline
- Příspěvky: 11
- Registrován: 16 roků 9 měsíců
- Bydliště: Bylany
- Vůz: Volvo C70 cabrio
S/V 70 -Centrál
Ahoj, nevíte kam přesně napojit čínskou jednotku dálkového zamykání aby otevírala i kufr? Podařilo se mi dostat do stádia že auto zamyká i odemyká, blinkry bliknou ale u toho kufru jsem ztroskotal. Vím kam poslat 12V u auta aby se otevřel kufr ale nevím jak to spojit s tou jednotkou.
Nemáte oprávnění prohlížet přiložené soubory.
_________________
Bmw 530i Touring - Volvo C70 2.0T cabrio
Bmw 530i Touring - Volvo C70 2.0T cabrio
-
Offline
- Příspěvky: 217
- Registrován: 5 roků 9 měsíců
- Bydliště: Ostrava
- Vůz: V70 I., 2.5 TDi, 00'
S/V 70 -Centrál
Zdar!
Trošku to oživím. Bohužel odkaz od kolegy:
Nemáte někdo zálohu?
Mám koupené jiné ovládání DO (jednotka + 2x ovladač), ale nenašel sem schéma zapojení stávající jednotky, abych ji mohl nahradit...
Díky za případné info.
Trošku to oživím. Bohužel odkaz od kolegy:
mi nefunguje.kwiko píše: .......
.......
Kup si univerzal nacvakaj to na prislusne piny a hotovka. Tu mas obrazok...
[...zde byla adresa na "obrázek", ale nelze ji ani postnout, při pokusu o přidání příspěvku mi vyskočí hláška: "Nelze zjistit rozměry obrázku"...
Nemáte někdo zálohu?
Mám koupené jiné ovládání DO (jednotka + 2x ovladač), ale nenašel sem schéma zapojení stávající jednotky, abych ji mohl nahradit...
Díky za případné info.
_________________
V70 l, 2,5TDI "Mobydick"
Vida v Ostravě k dispozici.
V70 l, 2,5TDI "Mobydick"
Vida v Ostravě k dispozici.
-
Offline
- Sponzor fóra
- Příspěvky: 1622
- Registrován: 9 roků 5 měsíců
- Bydliště: Ronov nad Doubravou
- Vůz: V70 D5252T 2.5 TDI r.v. 9/1998
S/V 70 -Centrál
Hoď sem schéma toho univerzál dálkového ovládání co sis pořídil. Mrkneme na to. Původní (originál) jednotka v autě musí zůstat zachována.
_________________
NA PRODEJVolvo černá V70 TDI 9/1998
Volvo V50 T5 FWD 12/2004 Áčko
Volvo V50 T5 FWD 02/2005 Béčko
NA PRODEJVolvo černá V70 TDI 9/1998
Volvo V50 T5 FWD 12/2004 Áčko
Volvo V50 T5 FWD 02/2005 Béčko
-
Offline
- Příspěvky: 217
- Registrován: 5 roků 9 měsíců
- Bydliště: Ostrava
- Vůz: V70 I., 2.5 TDi, 00'
S/V 70 -Centrál
Dekuji,
Snad to bude k precteni, resim to z mobilu v praci...
Snad to bude k precteni, resim to z mobilu v praci...
Nemáte oprávnění prohlížet přiložené soubory.
_________________
V70 l, 2,5TDI "Mobydick"
Vida v Ostravě k dispozici.
V70 l, 2,5TDI "Mobydick"
Vida v Ostravě k dispozici.
-
Offline
- Příspěvky: 974
- Registrován: 21 roků 7 měsíců
- Bydliště: Praha
S/V 70 -Centrál
Mám nákras od KWIKA
Nemáte oprávnění prohlížet přiložené soubory.
_________________
Bylo: bílá 440 1,9 TD
Je: modrá V70 I 2,5 TDI
Bylo: bílá 440 1,9 TD
Je: modrá V70 I 2,5 TDI
-
Offline
- Příspěvky: 217
- Registrován: 5 roků 9 měsíců
- Bydliště: Ostrava
- Vůz: V70 I., 2.5 TDi, 00'
S/V 70 -Centrál
Super!
Díky moc. Jak psal f.e.e.t., že jednotky zůstanou zachované, tak předpokládám, že tu novou jednotku (jednotlivé kabely) připojím ke stávajícímu svazku.
Hluboké klanění.
Snad vám budu moct jednou někde na sraze koupit alespoň pivo
Díky moc. Jak psal f.e.e.t., že jednotky zůstanou zachované, tak předpokládám, že tu novou jednotku (jednotlivé kabely) připojím ke stávajícímu svazku.
Hluboké klanění.
Snad vám budu moct jednou někde na sraze koupit alespoň pivo
_________________
V70 l, 2,5TDI "Mobydick"
Vida v Ostravě k dispozici.
V70 l, 2,5TDI "Mobydick"
Vida v Ostravě k dispozici.
-
Offline
- Sponzor fóra
- Příspěvky: 1622
- Registrován: 9 roků 5 měsíců
- Bydliště: Ronov nad Doubravou
- Vůz: V70 D5252T 2.5 TDI r.v. 9/1998
S/V 70 -Centrál
Podle toho tvého schéma nebude problém ti napinovat ke stávající jednotce na piny co jslu vypsané na obrázku od kwika.
Jediný problém vidím v signalizaci blinkrů při zamykání a odemykání. (Já doposud neblikám!)
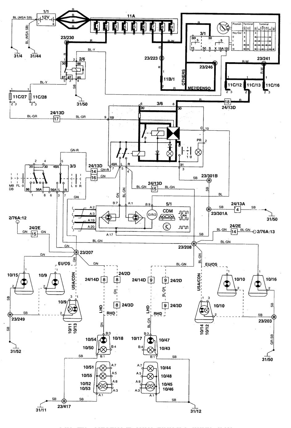
Taky je schéma, které jsem pracně našel na netu, kde pod označením 3/6 je ovládací relé výstražných světel.
https://www.carknowledge.info/wp-content/uploads/2017/07/volvo-V70-wiring-diagram-hazard-lamps-1998.jpg
Což je vlastně tlačítko výstražného trojúhelníku pod rádiem na středové konzoli. To když se vyndá a odpojí, tak přestanou jít blinkry. Tam bych potřeboval já přijít na to, kam připojit ovládací drát z mojí univerzální ovládací jednotky, protože jsem na to jednoduše nepřišel. Zkoušel jsem to několikrát a odpálil jsem 3x10A pojistku. Pak došly pojistky.
A ty budeš mít stejný problém, protože podle obrázku od Kwika se ti podaří maximálně rozblikat jednu stranu, pokud to spojíš i pro druhou, tak když pustíš blinkry, budou ti blikat obě strany. Pozor na to. Jediný řešení je ten výstup přivézt na to ovládací relé světel/výstražného trojúhelníku a na tom jsem ztroskotal. :-/
Jediný problém vidím v signalizaci blinkrů při zamykání a odemykání. (Já doposud neblikám!)
Taky je schéma, které jsem pracně našel na netu, kde pod označením 3/6 je ovládací relé výstražných světel.
https://www.carknowledge.info/wp-content/uploads/2017/07/volvo-V70-wiring-diagram-hazard-lamps-1998.jpg
Což je vlastně tlačítko výstražného trojúhelníku pod rádiem na středové konzoli. To když se vyndá a odpojí, tak přestanou jít blinkry. Tam bych potřeboval já přijít na to, kam připojit ovládací drát z mojí univerzální ovládací jednotky, protože jsem na to jednoduše nepřišel. Zkoušel jsem to několikrát a odpálil jsem 3x10A pojistku. Pak došly pojistky.
A ty budeš mít stejný problém, protože podle obrázku od Kwika se ti podaří maximálně rozblikat jednu stranu, pokud to spojíš i pro druhou, tak když pustíš blinkry, budou ti blikat obě strany. Pozor na to. Jediný řešení je ten výstup přivézt na to ovládací relé světel/výstražného trojúhelníku a na tom jsem ztroskotal. :-/
_________________
NA PRODEJVolvo černá V70 TDI 9/1998
Volvo V50 T5 FWD 12/2004 Áčko
Volvo V50 T5 FWD 02/2005 Béčko
NA PRODEJVolvo černá V70 TDI 9/1998
Volvo V50 T5 FWD 12/2004 Áčko
Volvo V50 T5 FWD 02/2005 Béčko
-
Offline
- Příspěvky: 217
- Registrován: 5 roků 9 měsíců
- Bydliště: Ostrava
- Vůz: V70 I., 2.5 TDi, 00'
S/V 70 -Centrál
Dekuji, dam na to bacha. O vikendu (mozna uz dnes) na to mrknu.
V nejhorsim necham blikat jednu stranu, nezblaznim se.
O vysledek se pak samozrejme podelim.
V nejhorsim necham blikat jednu stranu, nezblaznim se.
O vysledek se pak samozrejme podelim.
_________________
V70 l, 2,5TDI "Mobydick"
Vida v Ostravě k dispozici.
V70 l, 2,5TDI "Mobydick"
Vida v Ostravě k dispozici.
-
Offline
- Příspěvky: 217
- Registrován: 5 roků 9 měsíců
- Bydliště: Ostrava
- Vůz: V70 I., 2.5 TDi, 00'
S/V 70 -Centrál
Takže přátelé,
jednotka úspěšně namontována, funguje jak má. Dosah jednotky jsem neměřil, respektive určitě funguje minimálně na 20m. Dál sem neměl vzhledem k umístění v garáži prostor.
Děkuji tedy ještě jednou, nákres od Kwika moc pomohl.
Co se týče připojení směrových světel, tak na kabely k tlačítku zapínání výstražných světel to jednoduše nejde. Leda by se jeden vbastlil přímo dovnitř, protože v krabičce pod tlačítkem je i elektronika spínaní a přerušovač a relé.
Připojení ke stávající jednotce, která má každou stranu směrových světel na svém kabelu (viz nákres od Kiwika), pokud má nově dodávaná jednotka pouze jeden vývod na směrová světla, provedeme takto:
- na vývod z jednotky uděláme rozdvojení a na každé rozdvojení umístíme diodu tak, že je směrem od jednotky naší nové jednotky v propustném směru.
- diody pak jednotlivě připojíme ke každé (levé a pravé) straně ovládání směrových světel (viz Kiwikův nákres) Měla by bohatě stačit 2x např.: https://www.gme.cz/dioda-p1000k
Jelikož jsem to dobastlil až dneska, diody (viz výše) budu kupovat, až se dostanu někdy přes týden do GESu.
jednotka úspěšně namontována, funguje jak má. Dosah jednotky jsem neměřil, respektive určitě funguje minimálně na 20m. Dál sem neměl vzhledem k umístění v garáži prostor.
Děkuji tedy ještě jednou, nákres od Kwika moc pomohl.
Co se týče připojení směrových světel, tak na kabely k tlačítku zapínání výstražných světel to jednoduše nejde. Leda by se jeden vbastlil přímo dovnitř, protože v krabičce pod tlačítkem je i elektronika spínaní a přerušovač a relé.
Připojení ke stávající jednotce, která má každou stranu směrových světel na svém kabelu (viz nákres od Kiwika), pokud má nově dodávaná jednotka pouze jeden vývod na směrová světla, provedeme takto:
- na vývod z jednotky uděláme rozdvojení a na každé rozdvojení umístíme diodu tak, že je směrem od jednotky naší nové jednotky v propustném směru.
- diody pak jednotlivě připojíme ke každé (levé a pravé) straně ovládání směrových světel (viz Kiwikův nákres) Měla by bohatě stačit 2x např.: https://www.gme.cz/dioda-p1000k
Jelikož jsem to dobastlil až dneska, diody (viz výše) budu kupovat, až se dostanu někdy přes týden do GESu.
_________________
V70 l, 2,5TDI "Mobydick"
Vida v Ostravě k dispozici.
V70 l, 2,5TDI "Mobydick"
Vida v Ostravě k dispozici.
-
Offline
- Příspěvky: 217
- Registrován: 5 roků 9 měsíců
- Bydliště: Ostrava
- Vůz: V70 I., 2.5 TDi, 00'
S/V 70 -Centrál
Dnes jsem se stavil v GESu a koupil tyto dvě diody: https://www.ges.cz/cz/dioda-diotec-p1000k-GES04913498.html Určitě by tam stačila i nějaká slabší (6A), ale mám rád rezervu
.
Napojil jsem je na kabel z jednotky ovládající směrová světla a každou z nich pak ke každé straně směrových světel (L+P). Asi je to pochopitelné z fotky. A to je vše. Při zamčení / odemčení blikají všechny 4 blinkry a páčka pod volantem funguje tak jak má.
Tímto je moje instalace náhradního dálkového ovládání centrálu ukončena
Napojil jsem je na kabel z jednotky ovládající směrová světla a každou z nich pak ke každé straně směrových světel (L+P). Asi je to pochopitelné z fotky. A to je vše. Při zamčení / odemčení blikají všechny 4 blinkry a páčka pod volantem funguje tak jak má.
Tímto je moje instalace náhradního dálkového ovládání centrálu ukončena
Nemáte oprávnění prohlížet přiložené soubory.
_________________
V70 l, 2,5TDI "Mobydick"
Vida v Ostravě k dispozici.
V70 l, 2,5TDI "Mobydick"
Vida v Ostravě k dispozici.
-
Offline
- Sponzor fóra
- Příspěvky: 1622
- Registrován: 9 roků 5 měsíců
- Bydliště: Ronov nad Doubravou
- Vůz: V70 D5252T 2.5 TDI r.v. 9/1998
S/V 70 -Centrál
Dnes také koupeno, zítra to tam nainstaluju. 


_________________
NA PRODEJVolvo černá V70 TDI 9/1998
Volvo V50 T5 FWD 12/2004 Áčko
Volvo V50 T5 FWD 02/2005 Béčko
NA PRODEJVolvo černá V70 TDI 9/1998
Volvo V50 T5 FWD 12/2004 Áčko
Volvo V50 T5 FWD 02/2005 Béčko
-
Offline
- Příspěvky: 217
- Registrován: 5 roků 9 měsíců
- Bydliště: Ostrava
- Vůz: V70 I., 2.5 TDi, 00'
S/V 70 -Centrál
Super!
No, to si jdu dát taky panáčka!
))
No, to si jdu dát taky panáčka!
_________________
V70 l, 2,5TDI "Mobydick"
Vida v Ostravě k dispozici.
V70 l, 2,5TDI "Mobydick"
Vida v Ostravě k dispozici.
-
Offline
- Sponzor fóra
- Příspěvky: 1622
- Registrován: 9 roků 5 měsíců
- Bydliště: Ronov nad Doubravou
- Vůz: V70 D5252T 2.5 TDI r.v. 9/1998
S/V 70 -Centrál
Tak už také blikám při zamčení a blinkry fungují bez problémů. 

_________________
NA PRODEJVolvo černá V70 TDI 9/1998
Volvo V50 T5 FWD 12/2004 Áčko
Volvo V50 T5 FWD 02/2005 Béčko
NA PRODEJVolvo černá V70 TDI 9/1998
Volvo V50 T5 FWD 12/2004 Áčko
Volvo V50 T5 FWD 02/2005 Béčko
-
Offline
- Příspěvky: 217
- Registrován: 5 roků 9 měsíců
- Bydliště: Ostrava
- Vůz: V70 I., 2.5 TDi, 00'
S/V 70 -Centrál
Tak gratuluju!
Jak bychom řekli u nás: "Zje šikovny jak cyp!"
.
Jak bychom řekli u nás: "Zje šikovny jak cyp!"
_________________
V70 l, 2,5TDI "Mobydick"
Vida v Ostravě k dispozici.
V70 l, 2,5TDI "Mobydick"
Vida v Ostravě k dispozici.
Kdo je online
Uživatelé procházející toto fórum: Žádní registrovaní uživatelé